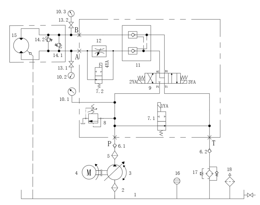
绞车液压系统设计(4)(CAD+说明书)AutoCAD图档

CAD图档名称为:绞车液压系统设计(4)(CAD+说明书),属于设备部件,液压气动元件分类,软件为AutoCAD, 图纸格式为dwg,可在线预览,可编辑,可供设计参考

加入收藏
模型参数

模型ID:10430453

模型大小:1.95M

软件版本: AutoCAD 2018

模型格式:dwg

是否可编辑:可修改,包括参数

上传时间:2026-04-26

图纸介绍:

下载模型
文件列表
1. 1.png
23.9 KB
2. 2.png
66.8 KB
3. 屏幕截图 2024-08-18 132248.png
105 KB
4. 屏幕截图 2024-08-18 132307.png
30.9 KB
5. 液压绞车液压系统原理图-A3(4).dwg
126 KB
6. 液压绞车液压系统课程设计说明书(4).doc
1.69 MB
7. 转矩图和转速图-A3.dwg
164 KB
【绞车液压系统设计(4)(CAD+说明书)】相关作品
下载提示
×

下载该图档需要消耗200金币!

确认下载
-- 热门充值套餐 · 限时优惠 --
加载中