挖掘机高压多路阀液压测试试验台(SW+CAD+说明书)AutoCAD,SolidWorks图档

CAD图档名称为:挖掘机高压多路阀液压测试试验台(SW+CAD+说明书),属于机械设备,工程机械分类,软件为AutoCAD,SolidWorks, 图纸格式为sldprt,dwg,sldasm,可在线预览,可编辑,可供设计参考

加入收藏
模型参数

模型ID:10430674

模型大小:77.67M

软件版本: AutoCAD,SolidWorks

模型格式:sldprt,dwg,sldasm

是否可编辑:可修改,包括参数

上传时间:2026-04-27

图纸介绍:

下载模型
文件列表
1. 1CM-18-22WD-6.SLDPRT
192 KB
2. 1CM-27-42WD公制螺纹胶垫密封柱端(旋入直通接头)(永华)-6.SLDPRT
265 KB
3. 1CM-33-42WD公制螺纹胶垫密封柱端(旋入直通接头)(永华)-6.SLDPRT
272 KB
4. 1CM-36-42WD公制螺纹胶垫密封柱端(旋入直通接头)(永华)-6.SLDPRT
250 KB
5. 1DM-22-27WD公制螺纹胶垫密封柱端0-6.SLDPRT
219 KB
6. 2.png
80 KB
7. 4WE10D.SLDPRT
1.29 MB
8. 4WE10J-6.SLDPRT
1.42 MB
9. A11VLO40LRDS-6.SLDPRT
1.7 MB
10. A7VO160.SLDPRT
5.2 MB
11. CC-42三通接头-6.SLDPRT
225 KB
12. DBW10B1 先导式溢流阀6.SLDPRT
1.98 MB
13. DBW20 先导式溢流阀-6.SLDPRT
2.06 MB
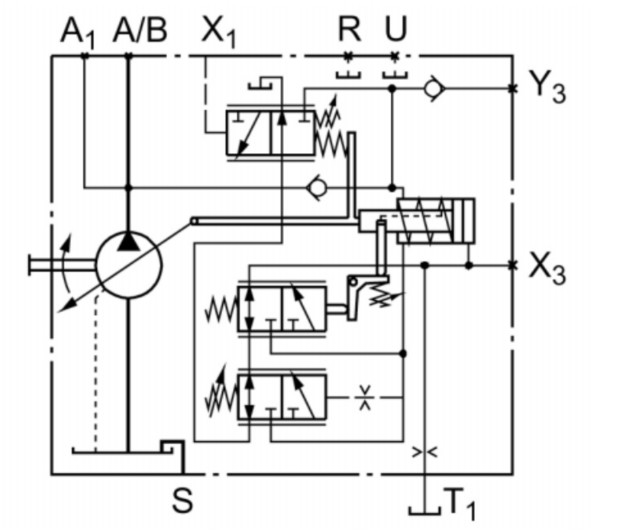
14. DLF-SYT-00 挖掘机用高压多路阀测试试验台-A0.DWG
5.12 MB
15. DLF-SYT-04 油箱焊合-A0.DWG
190 KB
16. DLF-SYT-11-01 阀块1-A0.DWG
217 KB
17. GB/T18615-2002焊接接头M22-6.SLDPRT
158 KB
18. GB/T41-20001型六角螺母C级M24-6.SLDPRT
105 KB
19. GB/T5780-2000六角头螺栓C级M16×50-6.SLDPRT
148 KB
20. GB/T5780-2000六角头螺栓C级M20×90-6.SLDPRT
142 KB
21. GB/T5780-2000六角头螺栓C级M24×130-6.SLDPRT
143 KB
22. GB/T6187-2000全金属六角法兰面锁紧螺母M20-11.SLDPRT
114 KB
23. GB/T6187-2000全金属六角法兰面锁紧螺母M20-6.SLDPRT
116 KB
24. GB/T70.1-2000内六角圆柱头螺钉(M14)×40-6.SLDPRT
115 KB
25. GB/T70.1-2000内六角圆柱头螺钉M12×180-6.SLDPRT
99.1 KB
26. GB/T70.1-2000内六角圆柱头螺钉M12×30-6.SLDPRT
114 KB
27. GB/T70.1-2000内六角圆柱头螺钉M16×50-6.SLDPRT
113 KB
28. GB/T70.1-2000内六角圆柱头螺钉M20×55-6.SLDPRT
115 KB
29. GB/T70.1-2000内六角圆柱头螺钉M20×65-6.SLDPRT
114 KB
30. GB/T70.1-2000内六角圆柱头螺钉M6×40-6.SLDPRT
109 KB
31. GB/T70.1-2000内六角圆柱头螺钉M8×120-6.SLDPRT
101 KB
32. GB/T70.1-2000内六角圆柱头螺钉M8×30-6.SLDPRT
113 KB
33. GB/T70.1-2000内六角圆柱头螺钉M8×80-6.SLDPRT
101 KB
34. JB-ZQ-4450 油塞-M42-6.SLDPRT
146 KB
35. LK-10-105-40-55-6.SLDPRT
761 KB
36. LK10系列LK10-105-50-60.SLDPRT
479 KB
37. M42焊接接头(永华)-0006.SLDPRT
195 KB
38. M42焊接接头(永华)-6.SLDPRT
192 KB
39. PFR-203 径向柱塞泵-阿托斯-50MPa.SLDPRT
4.21 MB
40. QJH型高压球芯截止阀-内螺纹M33-6.SLDPRT
189 KB
41. QUQ 型液压空气滤清器 QUQ3-6.SLDPRT
1.19 MB
42. S15单向阀6.SLDPRT
105 KB
43. SL-421冷却器-6.SLDPRT
1.16 MB
44. SMC 流量计-6.SLDPRT
2.45 MB
45. SRY4-08 加热器-6.SLDPRT
117 KB
46. SVP液控单向阀6.SLDPRT
312 KB
47. XU-400 吸油过滤器 -6.SLDPRT
309 KB
48. Y-100压力表-6.SLDPRT
1.76 MB
49. Y280M-4 辅电机 6.SLDPRT
1.1 MB
50. Y315L1-4 主电机6.SLDPRT
1.13 MB
51. ~$1CM-18-22WD-6.SLDPRT
4 B
52. ~$1CM-27-42WD公制螺纹胶垫密封柱端(旋入直通接头)(永华)-6.SLDPRT
4 B
53. ~$1CM-33-42WD公制螺纹胶垫密封柱端(旋入直通接头)(永华)-6.SLDPRT
4 B
54. ~$1CM-36-42WD公制螺纹胶垫密封柱端(旋入直通接头)(永华)-6.SLDPRT
4 B
55. ~$1DM-22-27WD公制螺纹胶垫密封柱端0-6.SLDPRT
4 B
56. ~$4WE10D.SLDPRT
4 B
57. ~$4WE10J-6.SLDPRT
4 B
58. ~$A11VLO40LRDS-6.SLDPRT
4 B
59. ~$A7VO160.SLDPRT
4 B
60. ~$CC-42三通接头-6.SLDPRT
4 B
61. ~$DBW10B1 先导式溢流阀6.SLDPRT
4 B
62. ~$DBW20 先导式溢流阀-6.SLDPRT
4 B
63. ~$GB/T18615-2002焊接接头M22-6.SLDPRT
4 B
64. ~$GB/T41-20001型六角螺母C级M24-6.SLDPRT
4 B
65. ~$GB/T5780-2000六角头螺栓C级M16×50-6.SLDPRT
4 B
66. ~$GB/T5780-2000六角头螺栓C级M20×90-6.SLDPRT
4 B
67. ~$GB/T5780-2000六角头螺栓C级M24×130-6.SLDPRT
4 B
68. ~$GB/T6187-2000全金属六角法兰面锁紧螺母M20-6.SLDPRT
4 B
69. ~$GB/T70.1-2000内六角圆柱头螺钉(M14)×40-6.SLDPRT
4 B
70. ~$GB/T70.1-2000内六角圆柱头螺钉M12×180-6.SLDPRT
4 B
71. ~$GB/T70.1-2000内六角圆柱头螺钉M12×30-6.SLDPRT
4 B
72. ~$GB/T70.1-2000内六角圆柱头螺钉M16×50-6.SLDPRT
4 B
73. ~$GB/T70.1-2000内六角圆柱头螺钉M20×55-6.SLDPRT
4 B
74. ~$GB/T70.1-2000内六角圆柱头螺钉M20×65-6.SLDPRT
4 B
75. ~$GB/T70.1-2000内六角圆柱头螺钉M6×40-6.SLDPRT
4 B
76. ~$GB/T70.1-2000内六角圆柱头螺钉M8×120-6.SLDPRT
4 B
77. ~$GB/T70.1-2000内六角圆柱头螺钉M8×30-6.SLDPRT
4 B
78. ~$GB/T70.1-2000内六角圆柱头螺钉M8×80-6.SLDPRT
4 B
79. ~$JB-ZQ-4450 油塞-M42-6.SLDPRT
4 B
80. ~$LK-10-105-40-55-6.SLDPRT
4 B
81. ~$LK10系列LK10-105-50-60.SLDPRT
4 B
82. ~$M42焊接接头(永华)-0006.SLDPRT
4 B
83. ~$M42焊接接头(永华)-6.SLDPRT
4 B
84. ~$PFR-203 径向柱塞泵-阿托斯-50MPa.SLDPRT
4 B
85. ~$QJH型高压球芯截止阀-内螺纹M33-6.SLDPRT
4 B
86. ~$QUQ 型液压空气滤清器 QUQ3-6.SLDPRT
4 B
87. ~$S15单向阀6.SLDPRT
4 B
88. ~$SL-421冷却器-6.SLDPRT
4 B
89. ~$SMC 流量计-6.SLDPRT
4 B
90. ~$SRY4-08 加热器-6.SLDPRT
4 B
91. ~$SVP液控单向阀6.SLDPRT
4 B
92. ~$XU-400 吸油过滤器 -6.SLDPRT
4 B
93. ~$Y-100压力表-6.SLDPRT
4 B
94. ~$主电机减震垫-6.SLDPRT
4 B
95. ~$主电机钟形罩6.SLDPRT
4 B
96. ~$冷却器支座-6.SLDPRT
4 B
97. ~$加热器底座-6.SLDPRT
4 B
98. ~$单向节流阀 MK_15_G1X-6.SLDPRT
4 B
99. ~$吊 耳-6.SLDPRT
4 B
100. ~$吸油密封组件1-6.SLDPRT
4 B
101. ~$吸油密封组件2-6.SLDPRT
4 B
102. ~$回油密封组件1-6.SLDPRT
4 B
103. ~$多路阀.SLDPRT
4 B
104. ~$多路阀底座-6.SLDPRT
4 B
105. ~$底座-00.SLDPRT
4 B
106. ~$底座-6.SLDPRT
4 B
107. ~$底座焊合-00.SLDASM
4 B
108. ~$底座焊合-6.SLDASM
4 B
109. ~$挖掘机用高压多路阀测试试验台.SLDASM
4 B
110. ~$放油孔焊接板-6.SLDPRT
4 B
111. ~$油箱前侧板-6.SLDPRT
4 B
112. ~$油箱右侧板-6.SLDPRT
4 B
113. ~$油箱后侧板-6.SLDPRT
4 B
114. ~$油箱左侧板-6.SLDPRT
4 B
115. ~$油箱底板-6.SLDPRT
4 B
116. ~$油箱清洗孔法兰管-6.SLDPRT
4 B
117. ~$油箱焊合-6.SLDASM
4 B
118. ~$油箱盖-6.SLDPRT
4 B
119. ~$油箱隔板-6.SLDPRT
4 B
120. ~$油箱顶板-6.SLDPRT
4 B
121. ~$液位计-6.SLDPRT
4 B
122. ~$温度计安装座-6.SLDPRT
4 B
123. ~$电机支座1-00.SLDPRT
4 B
124. ~$电机支座1-6.SLDPRT
4 B
125. ~$电机支座2-00.SLDPRT
4 B
126. ~$电机支座2-6.SLDPRT
4 B
127. ~$空气滤清器底座-6.SLDPRT
4 B
128. ~$管1-6.SLDPRT
4 B
129. ~$管10-6.SLDPRT
4 B
130. ~$管11-6.SLDPRT
4 B
131. ~$管12-6.SLDPRT
4 B
132. ~$管13-6.SLDPRT
4 B
133. ~$管14-6.SLDPRT
4 B
134. ~$管16-6.SLDPRT
4 B
135. ~$管17-6.SLDPRT
4 B
136. ~$管18-6.SLDPRT
4 B
137. ~$管19-6.SLDPRT
4 B
138. ~$管2-6.SLDPRT
4 B
139. ~$管20-6.SLDPRT
4 B
140. ~$管21-6.SLDPRT
4 B
141. ~$管22-6.SLDPRT
4 B
142. ~$管23-6.SLDPRT
4 B
143. ~$管24-6.SLDPRT
4 B
144. ~$管25-6.SLDPRT
4 B
145. ~$管26-6.SLDPRT
4 B
146. ~$管27-6.SLDPRT
4 B
147. ~$管3-6.SLDPRT
4 B
148. ~$管4-6.SLDPRT
4 B
149. ~$管5-6.SLDPRT
4 B
150. ~$管6-6.SLDPRT
4 B
151. ~$管7-6.SLDPRT
4 B
152. ~$管8-6.SLDPRT
4 B
153. ~$精过滤器-6.SLDPRT
4 B
154. ~$裙边-6.SLDPRT
4 B
155. ~$辅助电机钟形罩-6.SLDPRT
4 B
156. ~$辅电机减震垫-6.SLDPRT
4 B
157. ~$镜向管14-6.SLDPRT
4 B
158. ~$镜向管15-6.SLDPRT
4 B
159. ~$阀块-2-6.SLDPRT
4 B
160. ~$阀块1-6.SLDPRT
4 B
161. ~$阀块3-6.SLDPRT
4 B
162. ~$阀块垫板-6.SLDPRT
4 B
163. ~$阀块垫板2-6.SLDPRT
4 B
164. ~$阀块垫板3-6.SLDPRT
4 B
165. ~$集成块1-6.SLDASM
4 B
166. ~$集成块2-6.SLDASM
4 B
167. ~$高压电机钟形罩-6.SLDPRT
4 B
168. 主电机减震垫-6.SLDPRT
78.4 KB
169. 主电机钟形罩6.SLDPRT
272 KB
170. 企业微信截图_20230301205205.png
23.6 KB
171. 企业微信截图_20230301205255.png
47.6 KB
172. 企业微信截图_20230301205359.png
42.1 KB
173. 企业微信截图_20230301220725.png
162 KB
174. 冷却器支座-6.SLDPRT
116 KB
175. 加热器底座-6.SLDPRT
114 KB
176. 单向节流阀 MK_15_G1X-6.SLDPRT
209 KB
177. 吊 耳-6.SLDPRT
73.2 KB
178. 吸油密封组件1-6.SLDPRT
102 KB
179. 吸油密封组件2-6.SLDPRT
103 KB
180. 回油密封组件1-6.SLDPRT
103 KB
181. 多路阀.SLDPRT
5.64 MB
182. 多路阀底座-6.SLDPRT
87.7 KB
183. 屏幕截图 2023-02-24 174813.jpg
49 KB
184. 屏幕截图 2023-03-01 190908.jpg
72.7 KB
185. 屏幕截图 2023-08-06 110052.png
185 KB
186. 屏幕截图 2023-08-06 110125.png
145 KB
187. 屏幕截图 2023-08-06 110143.png
195 KB
188. 屏幕截图 2023-08-06 110202.png
37 KB
189. 屏幕截图 2023-08-06 110224.png
53.5 KB
190. 屏幕截图 2023-08-06 110236.png
166 KB
191. 屏幕截图 2023-08-06 110325.png
81 KB
192. 屏幕截图 2023-08-06 110508.png
704 KB
193. 屏幕截图 2023-08-06 110522.png
679 KB
194. 底座-6.SLDPRT
76.2 KB
195. 底座焊合-6.SLDASM
110 KB
196. 挖掘机用高压多路阀测试试验台.SLDASM
14.5 MB
197. 挖掘机用高压多路阀测试试验台.SLDDRW
3.05 MB
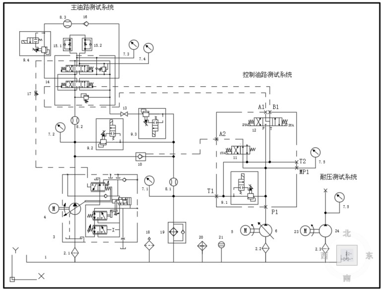
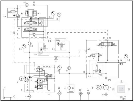
198. 挖掘机用高压多路阀测试试验台液压系统原理图-A0.dwg
174 KB
199. 挖掘机用高压多路阀测试试验台液压系统毕业设计(论文).doc
1.22 MB
200. 挖掘机用高压多路阀测试试验台设计开题报告-.doc
44 KB
201. 挖掘机用高压多路阀测试试验台设计开题报告.doc
45.5 KB
202. 放油孔焊接板-6.SLDPRT
99 KB
203. 油箱前侧板-6.SLDPRT
83.2 KB
204. 油箱加强板-6.SLDPRT
63.6 KB
205. 油箱右侧板-6.SLDPRT
84.9 KB
206. 油箱后侧板-6.SLDPRT
67.1 KB
207. 油箱左侧板-6.SLDPRT
85.2 KB
208. 油箱底板-6.SLDPRT
68.9 KB
209. 油箱清洗孔法兰管-6.SLDPRT
124 KB
210. 油箱焊合-6.SLDASM
298 KB
211. 油箱焊合-6.SLDDRW
377 KB
212. 油箱盖-6.SLDPRT
119 KB
213. 油箱隔板-6.SLDPRT
66.6 KB
214. 油箱顶板-6.SLDPRT
165 KB
215. 液位计-6.SLDPRT
398 KB
216. 温度计安装座-6.SLDPRT
63.6 KB
217. 电机支座1-6.SLDPRT
127 KB
218. 电机支座2-6.SLDPRT
120 KB
219. 空气滤清器底座-6.SLDPRT
106 KB
220. 管1-6.SLDPRT
128 KB
221. 管10-6.SLDPRT
98.3 KB
222. 管11-6.SLDPRT
93.3 KB
223. 管12-6.SLDPRT
117 KB
224. 管13-6.SLDPRT
101 KB
225. 管14-6.SLDPRT
101 KB
226. 管16-6.SLDPRT
85.1 KB
227. 管17-6.SLDPRT
93.4 KB
228. 管18-6.SLDPRT
90.8 KB
229. 管19-6.SLDPRT
66.4 KB
230. 管2-6.SLDPRT
123 KB
231. 管20-6.SLDPRT
98 KB
232. 管21-6.SLDPRT
88.9 KB
233. 管22-6.SLDPRT
86.9 KB
234. 管23-6.SLDPRT
78.3 KB
235. 管24-6.SLDPRT
98.3 KB
236. 管25-6.SLDPRT
81.2 KB
237. 管26-6.SLDPRT
127 KB
238. 管27-6.SLDPRT
96.9 KB
239. 管3-6.SLDPRT
136 KB
240. 管4-6.SLDPRT
128 KB
241. 管5-6.SLDPRT
131 KB
242. 管6-6.SLDPRT
99.9 KB
243. 管7-6.SLDPRT
86.3 KB
244. 管8-6.SLDPRT
88 KB
245. 管9-6.SLDPRT
91.7 KB
246. 精过滤器-6.SLDPRT
133 KB
247. 裙边-6.SLDPRT
67.9 KB
248. 辅助电机钟形罩-6.SLDPRT
253 KB
249. 辅电机减震垫-6.SLDPRT
75.9 KB
250. 镜向管14-6.SLDPRT
108 KB
251. 镜向管15-6.SLDPRT
105 KB
252. 阀块-2-6.SLDPRT
444 KB
253. 阀块1-6.SLDDRW
706 KB
254. 阀块1-6.SLDPRT
713 KB
255. 阀块3-6.SLDPRT
123 KB
256. 阀块垫板-6.SLDPRT
91.6 KB
257. 阀块垫板2-6.SLDPRT
91.1 KB
258. 阀块垫板3-6.SLDPRT
90.9 KB
259. 集成块1-6.SLDASM
2.38 MB
260. 集成块2-6.SLDASM
1.23 MB
261. 高压电机钟形罩-6.SLDPRT
254 KB
【挖掘机高压多路阀液压测试试验台(SW+CAD+说明书)】相关作品
下载提示
×

下载该图档需要消耗800金币!

确认下载
-- 热门充值套餐 · 限时优惠 --
加载中