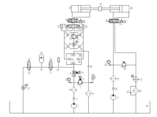
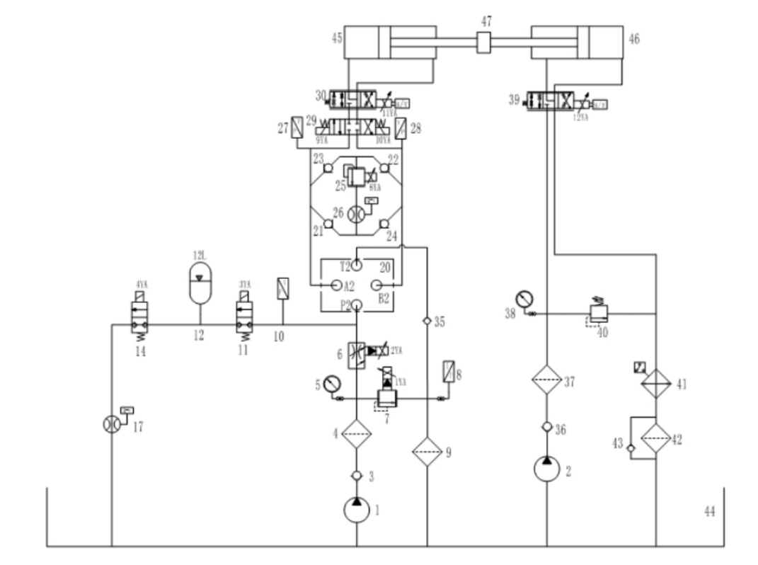
高压大流量比例阀测试试验台设计 鱼 1500AutoCAD图档

图档名称为:高压大流量比例阀测试试验台设计 鱼 1500,属于机械设备,实验测试设备分类,软件为AutoCAD, 图纸格式为pdf,dwg,可在线预览,可编辑,可供设计参考

加入收藏
模型参数

模型ID:10300599

模型大小:49.27M

软件版本: AutoCAD 2004

模型格式:pdf,dwg

是否可编辑:可修改,包括参数

上传时间:2025-11-05

图纸介绍:

下载模型
渡忘川
作品: 0
粉丝: 0
文件列表
1. 1-任务书-机械学院沿用原来文件中的版本.doc
39 KB
2. 1-任务书-机械学院沿用原来文件中的版本.doc
39 KB
3. 1600t水压机动力系统电气控制自动化改造与设计_卢祥胜.caj
1.71 MB
4. 2D比例阀关键技术的研究_朱兆良.caj
2.5 MB
5. 6000kN水压机改造_蔡宏.caj
5.99 MB
6. 一种电液控制综合实验系统研究_曹恒.caj
557 KB
7. 一种高压大流量电液比例阀的性能测试实验台设计_胡军科.caj
89.6 KB
8. 关于水压机操纵系统控制方式的讨论_姜华.caj
911 KB
9. 发明-一种基于高速开关阀先导调节的大流量比例阀组件及其控制方法-2018111459550.pdf
373 KB
10. 发明-一种液压缸实验台测控系统-2019104660681.pdf
427 KB
11. 发明-基于数据采集的液压与气动综合教学实验台-2019102320933.pdf
467 KB
12. 基于LabVIEW的液压与气压测控实验平台开发_卢泳鹏.caj
423 KB
13. 基于PLC控制的多功能液压实验台的开发_陈佳.caj
4.78 MB
14. 基于虚拟仪器的综合性液压实验台研究_王娟.caj
1.91 MB
15. 多功能液压元件综合实验台的设计_吴杰.caj
156 KB
16. 实用新型-一种盾构液压系统元件测试与校正装置-2016208254142.pdf
347 KB
17. 实用新型-多功能综合液压实验装置-2014202121453.pdf
444 KB
18. 开题报告 模板(具体的撰写要求).doc
86 KB
19. 捕获.PNG
291 KB
20. 新建文本文档.txt
0 B
21. 机械学院-归档材料-附件9-16.xls
46.5 KB
22. 机械学院-归档材料-附件9-16.xls
46.5 KB
23. 比例阀实验台测试系统设计与开发_欧勇军.caj
310 KB
24. 毕业设计---伺服阀试验台设计.doc
1.99 MB
25. 水压机主缸油压PID闭环控制_李刚.caj
396 KB
26. 液压元件性能测试平台的设计与研究_武良双.caj
3.89 MB
27. 液压泵性能测试实验台设计_郑明辉.caj
318 KB
28. 液压泵站1.DWG
1.27 MB
29. 用于液压传动课程教学实验的液压泵_阀性能实验台_姜继海.caj
124 KB
30. 电液伺服阀性能测试.doc
236 KB
31. 百吨级阻尼器液压振动试验台及其控制系统的研制_郝明金.caj
9.67 MB
32. 记事本.txt
642 B
33. 设计任务书(基于3万吨水压机的高压大流量比例阀测试实验台设计).doc
63 KB
34. 邵阳学院优秀毕业设计(论文)专家推荐意见表.doc
19.5 KB
35. 邵阳学院优秀毕业设计(论文)专家推荐意见表.doc
19.5 KB
36. 邵阳学院优秀毕业设计(论文)推荐表.doc
20 KB
37. 邵阳学院优秀毕业设计(论文)推荐表.doc
20 KB
38. 邵阳学院优秀毕业设计(论文)申报课题汇总表.doc
34 KB
39. 邵阳学院优秀毕业设计(论文)申报课题汇总表.doc
34 KB
40. 邵阳学院优秀毕业设计(论文)简介格式模版.doc
14.5 KB
41. 邵阳学院优秀毕业设计(论文)简介格式模版.doc
14.5 KB
42. 邵阳学院指导教师对毕业设计(论文)审查意见书.doc
42.5 KB
43. 邵阳学院指导教师对毕业设计(论文)审查意见书.doc
42.5 KB
44. 邵阳学院本科毕业论文(设计)文献综述格式与模板-机械学院不要求综述.doc
875 KB
45. 邵阳学院本科毕业论文(设计)文献综述格式与模板-机械学院不要求综述.doc
875 KB
46. 邵阳学院本科毕业设计(论文)进展情况记录表.doc
881 KB
47. 邵阳学院本科毕业设计(论文)进展情况记录表.doc
881 KB
48. 邵阳学院本科生实践成果替代毕业设计(论文)汇总表.doc
27.5 KB
49. 邵阳学院本科生实践成果替代毕业设计(论文)汇总表.doc
27.5 KB
50. 邵阳学院本科生实践成果替代毕业设计(论文)申请表.doc
21.5 KB
51. 邵阳学院本科生实践成果替代毕业设计(论文)申请表.doc
21.5 KB
52. 邵阳学院毕业设计(论文)编写要求和装订规范.doc
46 KB
53. 邵阳学院毕业设计(论文)专家评阅书.doc
34 KB
54. 邵阳学院毕业设计(论文)专家评阅书.doc
34 KB
55. 邵阳学院毕业设计(论文)外聘指导教师资格认定表.doc
17.5 KB
56. 邵阳学院毕业设计(论文)外聘指导教师资格认定表.doc
17.5 KB
57. 邵阳学院毕业设计(论文)开题报告书.doc
877 KB
58. 邵阳学院毕业设计(论文)开题报告书.doc
877 KB
59. 邵阳学院毕业设计(论文)开题报告书.doc
889 KB
60. 邵阳学院毕业设计(论文)归档材料一览表.docx
16.3 KB
61. 邵阳学院毕业设计(论文)归档材料一览表.docx
16.3 KB
62. 邵阳学院毕业设计(论文)文献翻译-机械学院暂定封面.doc
881 KB
63. 邵阳学院毕业设计(论文)文献翻译-机械学院暂定封面.doc
881 KB
64. 邵阳学院毕业设计(论文)答辩意见书.doc
38 KB
65. 邵阳学院毕业设计(论文)答辩意见书.doc
38 KB
66. 降低油管水压机故障停机率_范世平.caj
130 KB
67. 高压大比例液压阀测试.jpg
91.6 KB
68. 高压大流量比例阀测试试验台.doc
1.67 MB
69. 高压大流量比例阀测试试验台设计.bak
2.08 MB
70. 高压大流量比例阀测试试验台设计.dwg
129 KB
71. 齿轮型多泵多马达传动规律研究_张俊成.caj
2.46 MB
【高压大流量比例阀测试试验台设计 鱼 1500】相关作品
滚动更载更多~
提示
×

下载该图档需要消耗200金币!

确认下载
加载中