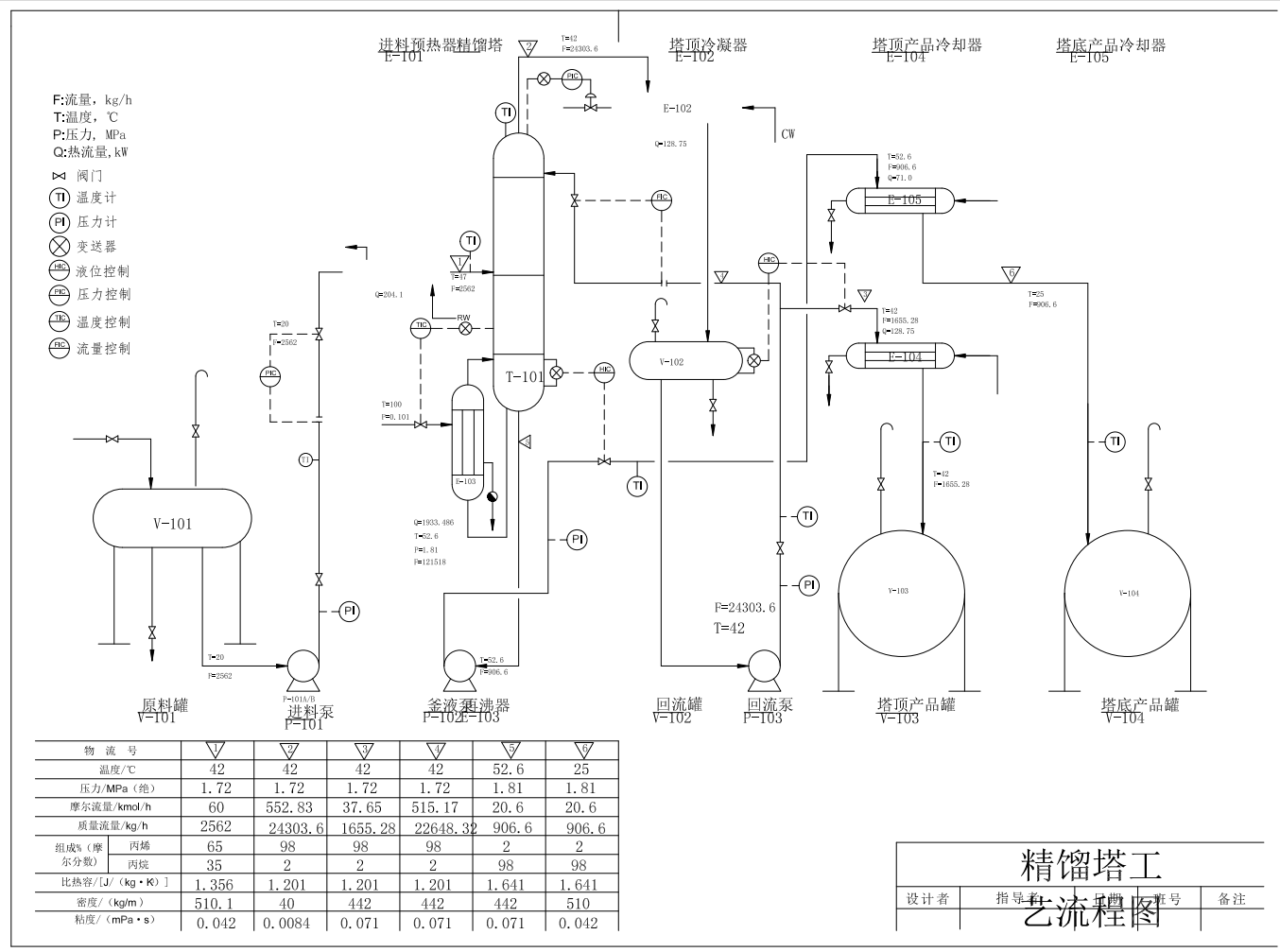
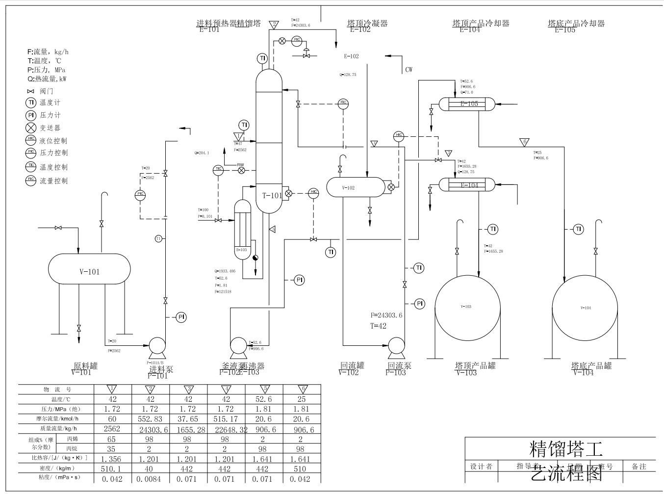
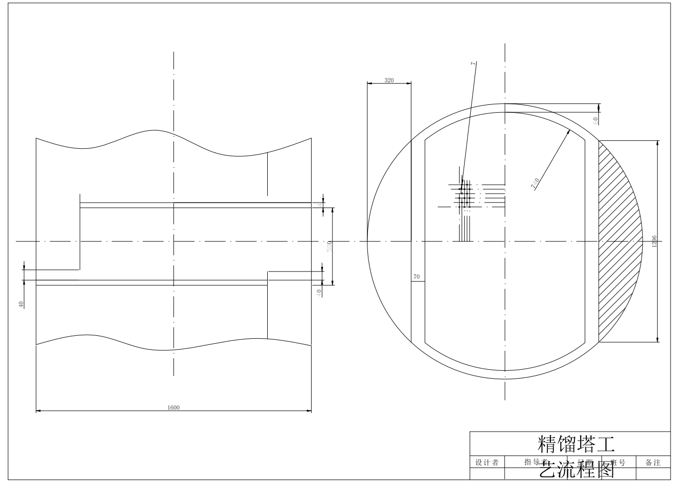
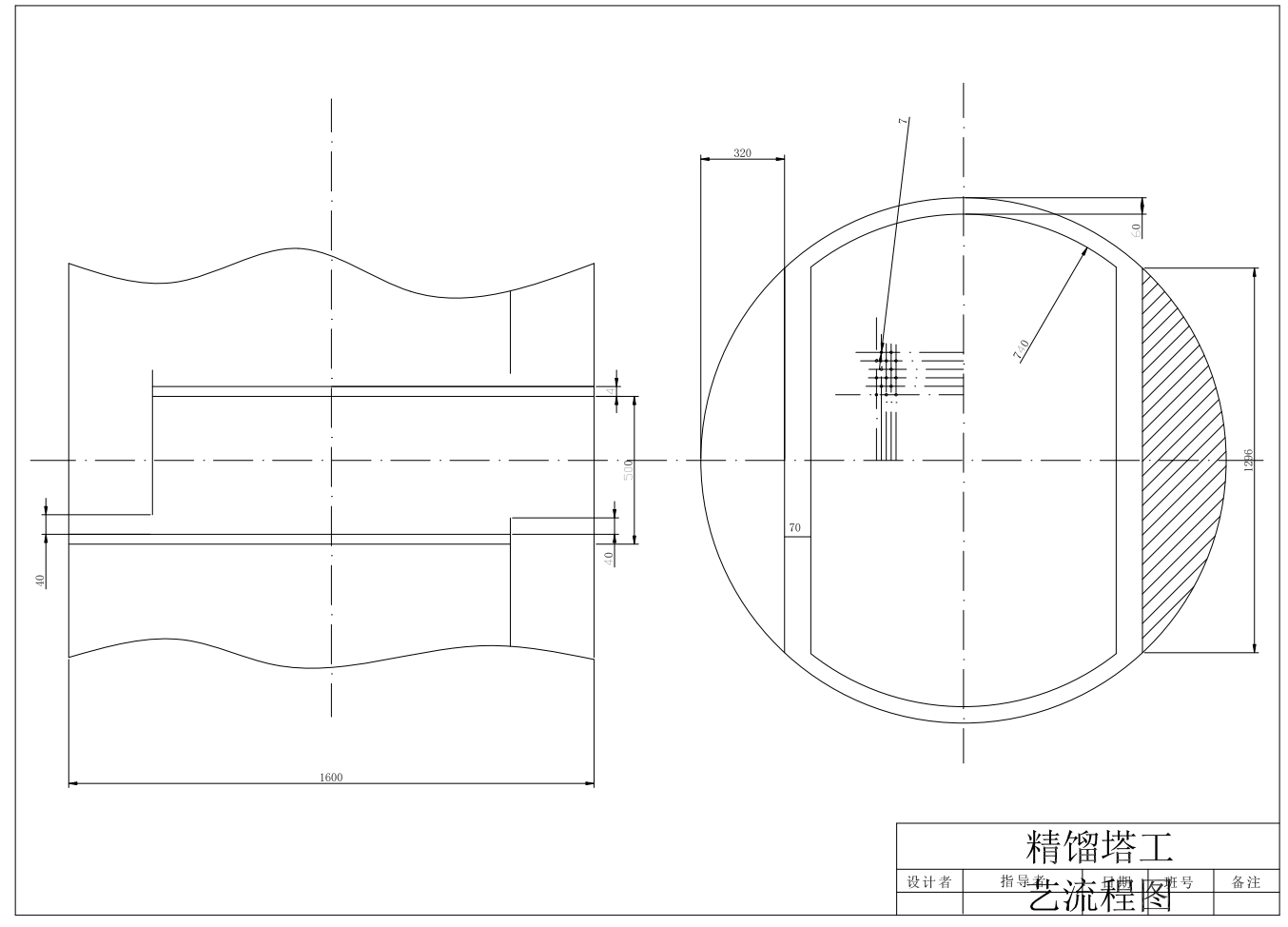
丙烯-丙烷精馏装置CAD+说明AutoCAD图档

图档名称为:丙烯-丙烷精馏装置CAD+说明,属于机械设备,非标机械分类,软件为AutoCAD, 图纸格式为dwg,可在线预览,可编辑,可供设计参考

加入收藏
模型参数

模型ID:10304681

模型大小:692.08KB

软件版本: AutoCAD 2013

模型格式:dwg

是否可编辑:可修改,包括参数

上传时间:2025-11-09

图纸介绍:

下载模型
作品: 292
粉丝: 0
文件列表
1. A-流程图.png
170 KB
2. A-筛板.png
77.4 KB
3. 塔.dwg
43.5 KB
4. 微信截图_20230717133250.png
9.13 KB
5. 流程图.dwg
74.9 KB
6. 筛板.dwg
30.9 KB
7. 说明书.docx
208 KB
8. 说明书目录.png
134 KB
【丙烯-丙烷精馏装置CAD+说明】相关作品
下载提示
×

下载该图档需要消耗20金币!

确认下载
-- 热门充值套餐 · 限时优惠 --
加载中